Fig. 2.1 : Vue générale d’un compresseur HD.
Le compresseur est composé essentiellement par :
– Un corps en acier inoxydable cryogénique coulé, avec diffuseur comportant éventuellement une volute servant de collecteur. L’épaisseur du corps est très importante par rapport à la pression intérieure, pour supporter les variations thermiques importantes et les efforts de réaction des tuyauteries
– Un arbre portant l’impulseur (roue) généralement monté en porte à faux, les parties en mouvement nécessitent un parfait équilibrage vu la grande vitesse de rotation
Le rotor du compresseur est surveillé à la fois pour les vibrations et le déplacement axial. En cas de vibration un arrêt immédiat et une alarme sont activés par l’automate de contrôle.
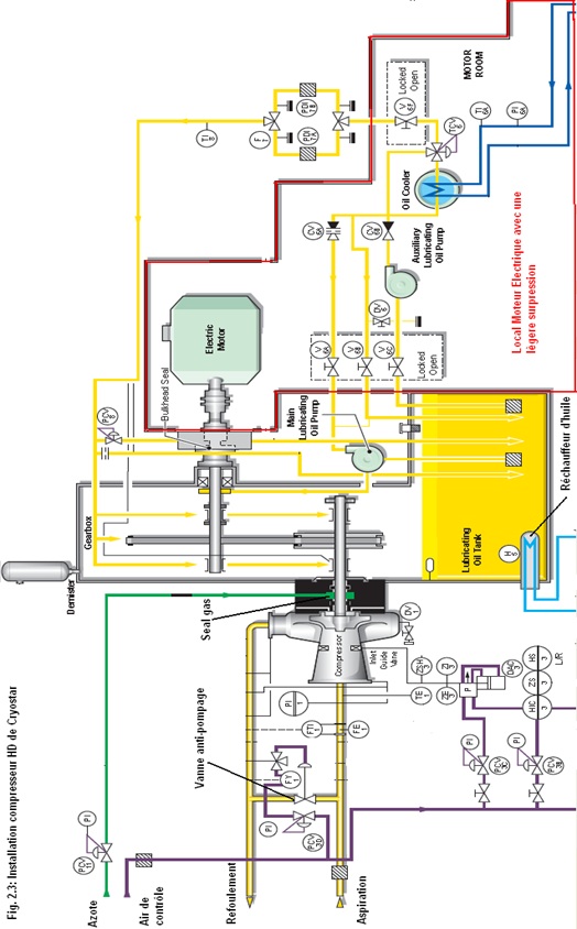
Système de lubrification :
L’installation est équipée d’un carter pour stocker de l’huile. Le carter est muni d’un réchauffeur à vapeur pour garder l’huile à la bonne température et pour éviter la condensation pendant l’arrêt du compresseur. Le circuit de graissage dispose de deux pompes. La pompe principale est attelée au moteur électrique du compresseur par le biais d’un réducteur. La deuxième pompe est une pompe électrique utilisée en pré-graissage et réchauffage du multiplicateur de vitesse. Cette dernière se met en stand-by lorsque le compresseur est en marche. Le circuit est équipé de deux capteurs de pression séparés, le premier alimente la pompe électrique en cas de baisse de pression de l’huile fournie par la pompe principale et le deuxième arrête l’installation si la pression tombe en dessous d’une certaine valeur. L’huile passe à travers un réfrigérant à eau de mer ou à eau douce selon les installations, une vanne thermostatique à trois voies permet la régulation de la température. Puis elle passe à travers un des deux filtres équipés d’indicateur différentiel de pression et d’un système de changement automatique de filtre en service en cas d’encrassement. Une vanne régulatrice de pression permet de réguler le débit d’huile vers les paliers. L’excès d’huile passe à travers un by-pass vers le carter.
Le circuit de graissage alimente les parties suivantes :
– Les paliers lisses des deux côtés de l’arbre à grande vitesse (coté compresseur)
– Les paliers lisses et butées de l’arbre petite vitesse (coté moteur électrique)
– Les buses de graissage des engrenages
– le système d’étanchéité de la cloison entre le local moteur électrique et le local compresseur
Le système d’étanchéité à gaz (seal gas) :
Le système d’étanchéité consiste à injecter de l’azote dans un labyrinthe en carbone pour empêcher l’entrée de brouillard d’huile dans le corps du compresseur et éviter des flux de gaz froid dans la boite à vitesse (multiplicateur de vitesse). Ainsi, le gaz d’étanchéité est appliqué entre le palier d’arbre de transmission et la roue du compresseur L’azote est utilisé comme gaz d’étanchéité pour ses propriétés de gaz inerte et son état gazeux à très basse température. Il est fourni par une installation de production d’azote à bord.
La régulation de pression de gaz d’étanchéité est effectuée en fonction de la pression de refoulement du compresseur en gardant toujours une légère hausse de pression par rapport à la pression du gaz.
Le gaz d’étanchéité entrant dans la boite de vitesse est envoyé vers le carter pour être séparé de l’huile par le Demister et ventilé vers l’atmosphère.
IVG (Inlet Guide Vane), Aubes orientables ou déflecteurs d’admissions :
Pour obtenir le débit de gaz requis, les compresseurs ont des aubes orientables montées à l’aspiration. Les aubes sont manœuvrées par un vérin pneumatique qui reçoit le signal de commande du régulateur de débit. L’angle de rotation des aubes varie de 80° indiqué à -30°.
Fig. 2.2 : Coupe d’un compresseur type HD.
Page suivante : 2) Exploitation des compresseurs HD :
Retour au menu : LES COMPRESSEURS A GAZ A BORD DES NAVIRES METHANIERS



