La position des aubes variables du diffuseur au refoulement du compresseur LD est automatiquement régulée par le système de contrôle pour maintenir une pression constante dans les citernes cargaison. Dans les conditions normales, la boucle de contrôle du compresseur LD maintient la pression requise dans les cuves. Si la pression dans les cuves augmente au-dessus de la consigne, le diffuseur s’ouvre davantage, faisant augmenter le débit de gaz vers la machine.
Inversement, si la pression dans les cuves est en baisse, le diffuseur se ferme et réduit le débit de gaz. Le compresseur est protégé par une limite de débit minimal sous lequel il n’est pas possible de fonctionner sans pompage et un débit maximal au-delà du quel la charge maximale du moteur électrique est atteinte.
Sur les navires équipés de chaudières à la place des moteurs Duals Fuels et des compresseurs LD avec IVG, l’automate régule la pression de la même manière en agissant sur l’angle d’IVG.
La charge du compresseur est surveillée en permanence par l’automate de régulation, ce dernier intègre plusieurs boucles de régulations PID avec trois paramètres prioritaires qui sont : le débit minimal, la pression du refoulement maximale et la puissance maximale.
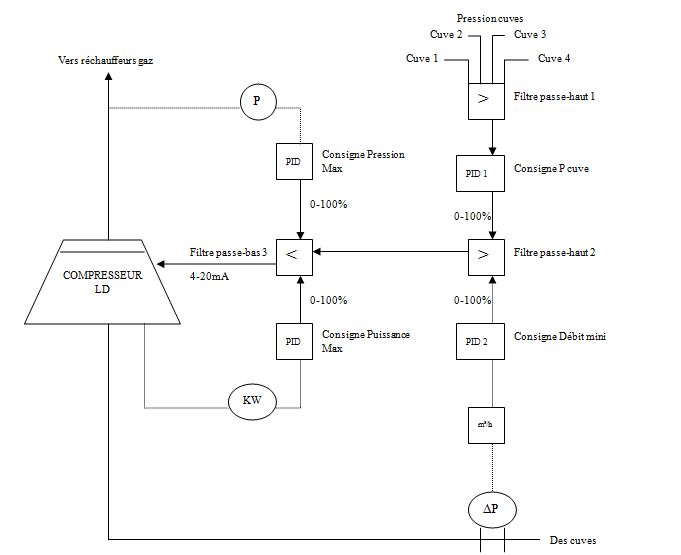
On peut simplifier la régulation de la pression cuve et le contrôle de charge du compresseur par le schéma suivant :
Fig. 2.6 : Principe de régulation et contrôle de charge d’un compresseur LD.
Grâce à un filtre passe-haut l’automate prend en charge la pression la plus élevée car une légère différence de pression entre les cuves peut être observée.
Selon la consigne de la pression cuve donnée par l’opérateur et la pression cuve la plus élevée, le régulateur PID ordonne une position pour le VDV ou l’IGV selon le type du compresseur. Cette valeur est comparée avec la consigne du débit minimal, un deuxième filtre passe haut prend en charge la valeur la plus élevée. Si la sortie de régulateur PID 1 est inférieure au débit minimal le compresseur passe en petite vitesse et commande la positon de VDV ou IGV à 0%, ainsi le compresseur n’entre pas en zone de pompage
En régulation normale, la sortie du régulateur PID 1 est supérieure au débit minimal, le compresseur augmente lentement son débit selon une rampe programmée qui peut être définie par l’opérateur dans les paramètres de régulation disponible dans le synoptique de commande au PC machine. La rampe exprime en mbar/min la descente ou la montée de la pression cuve.
Le troisième filtre passe bas permet de comparer la consigne passée par le deuxième filtre avec deux consignes prioritaires : la pression de refoulement maximale et la puissance maximale du compresseur. C’est la consigne la plus petite des trois paramètres qui est prise en compte.
Si la pression maximale est atteinte à cause des éléments avals de la chaine gaz, la sortie du filtre-passe haut 2 sera supérieure, le compresseur baisse son débit jusqu’à ce que la pression de refoulement redevienne acceptable. C’est la situation en cas d’arrêt soudain de l’incinérateur du gaz ou en cas l’arrêt inattendu par sécurité d’un moteur.
Le cas où la sortie du filtre passe-haut 2 est supérieure à la puissance maximale du compresseur est rencontré quand la consommation de la machine devient maximale et si le gaz est très froid c’est-à-dire un gaz très dense à l’aspiration, le compresseur atteint sa puissance maximale sans que les VDV ou IGV soit à 100%.
Avec le système de contrôle et de supervision IAS (Integrated Automation System), l’opérateur peut visualiser en temps réel sur un synoptique la charge et les marges à ligne de pompage des compresseurs LD et HD.
Fig. 2.7 : Synoptique du contrôle d’un compresseur LD, Origine M/V Gaz de France Energy.
Page suivante : II. 3 Démarrage et variation de vitesse du moteur électrique
Retour au menu : LES COMPRESSEURS A GAZ A BORD DES NAVIRES METHANIERS


